新聞動態(tài)
聚焦行業(yè)實時動態(tài),了解公司熱門新聞
-
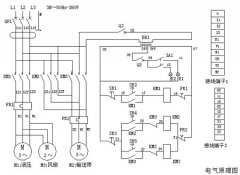
扒渣機電路圖及控制系統(tǒng)一、 電路系統(tǒng)工作原理 接通外接電源,閉合漏電斷路器,按壓啟動按鈕S2、接觸器KM1閉合,液壓電機M1運轉,液壓油散熱... -
永力通成為中國黃金集團特許供應商2014/6/8,襄陽永力通機械有限公司和中國黃金集團公司全面戰(zhàn)略合作協(xié)議簽字儀式在內蒙古包頭舉行,根據協(xié)議相關內... -
扒渣機多少錢一臺,影響價格的因素有那些? 扒渣機是礦山、礦洞、水電站等領域巷道掘進作業(yè)常用的設備,購買扒渣機時,不少客戶習慣性地想知道價格情況,...
- 永力通扒渣機,襄陽制造,暢銷全國礦山 2026-04-02
- 礦山老司機推薦:扒渣機就選襄陽永力通 2026-04-02
- 永力通扒渣機,襄陽實力廠家,售后有保障 2026-04-02
- 扒渣機廠家怎么選?襄陽永力通給你答案 2026-04-02
- 買扒渣機認準永力通,襄陽廠家直供更放心 2026-04-01
- 永力通源自襄陽,一臺用不壞的扒渣機 2026-04-01
- 襄陽永力通扒渣機,專注礦山隧道出渣20年 2026-03-31
- 礦用扒渣機選材與制造工藝的核心講究 2025-12-18
- 鏈條刮板扒渣機選型指南:如何匹配不同工況需求? 2025-08-09
- 如何優(yōu)化隧道扒渣機的工作效率?操作技巧大公開 2025-07-02
- 扒渣機和銑挖機,誰才是礦山王者之爭終極獲勝者 2025-06-07
- 挖掘式扒渣機品牌選擇指南,高效與耐用的平衡 2025-02-15
- 扒渣機60價格,礦山用扒渣機價格全解析 2024-12-28
- 高效柴油動力,微型扒渣機新選擇,輕松應對復雜地形! 2024-11-26
- 深度了解電扒子扒渣機,解鎖高效扒渣新方式 2024-11-13
- 哪里能找到您值得信賴的小型扒渣機租賃伙伴! 2024-10-30
- 五零小型扒渣機——礦山井巷施工的得力助手 2024-09-14
- 2萬元小扒渣機:高效施工的新選擇 2024-08-31
- 井下扒渣機使用手冊:確保安全高效操作的關鍵指南 2024-08-19
- 微型扒渣機價格:影響因素與市場分析 2024-08-08


在線咨詢